Trang nhất
Thiết bị công nghiệp, tự động hóa
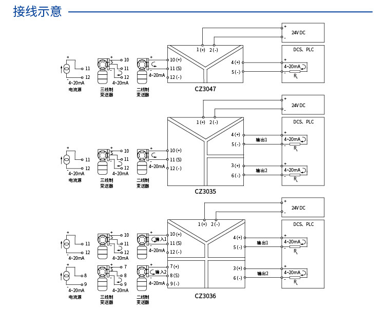
Bộ chuyển đổi, cách ly tín hiệu Shanghai Chenzhu Instrument CZ3036 2 in 2 out signal isolator 4-20ma distribution conversion
Đăng ngày 24-08-2023 03:17:09 PM - 404 Lượt xem
Mã sản phẩm: S004602
- Brand: Chenzhu
- Model: CZ3036
- Color classification: With HART, two 4~20mA outputs, two 4~20mA outputs, two 0/1-5V outputs, please contact customer service for other inputs and outputs, with HART, two 0/1-5V outputs
- Item No.: CZ3036
- Decoration and construction content: signal isolation





-
-
Vành trượt cho động cơ YZR, JZR, YR, JR series collector ring
Liên hệ
-
-
Còi báo động công nghiệp,MS-790 two-way electric alarm
Liên hệ
-
-
Van điều khiển điện, Actuator QT04, QT06, QT09, QT10-1, QT15-1, electric actuator
Liên hệ
-
-
SIGNAL TRANSMITTER SC-VA1-A5-DN-AD
Liên hệ